Сантехника Отопление Кондиционирование

Энергосберегающие системы жилых зданий. Пособие по проектированию

35765 0
Опубликовано в журнале СОК №7 | 2006

1. Пособие — руководство для тех, кто ищет энергоэффективные решения Нормы проектирования жилища [1], действующие на Украине с 2006 г., включают в себя раздел ≪Энергосбережение≫, в котором обозначены основные требования к энергосберегающим инженерным системам зданий.

Рис. 1. Оценка влияния различных факторов на тепловую мощность многоэтажного жилого дома, построенного по действующим нормативам теплозащиты

Рис. 1. Оценка влияния различных факторов на тепловую мощность многоэтажного жилого дома, построенного по действующим нормативам теплозащиты

Рис. 2. Зависимость экономии природного газа, отнесенной к одному квадратному метру стеновой конструкции жилого дома

Рис. 2. Зависимость экономии природного газа, отнесенной к одному квадратному метру стеновой конструкции жилого дома

Рис. 3. Схема установки ТеФо в наружной стене

Рис. 3. Схема установки ТеФо в наружной стене

Рис. 4. Оценка возможного уменьшения тепловой мощности жилого дома и ее новой структуры при рациональном проектировании здания

Рис. 4. Оценка возможного уменьшения тепловой мощности жилого дома и ее новой структуры при рациональном проектировании здания

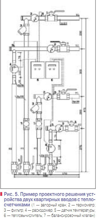
Рис. 5. Пример проектного решения устройства двух квартирных вводов с теплосчетчиками

Рис. 5. Пример проектного решения устройства двух квартирных вводов с теплосчетчиками

Таб. 1. Нормативы кратности воздухообмена

Таб. 1. Нормативы кратности воздухообмена

Таб. 2. Технические характеристики аппаратов ТеФо

Таб. 2. Технические характеристики аппаратов ТеФо

Этот раздел введен в нормы проектирования жилых домов впервые, инженер-проектировщик найдет практические рекомендации, которые помогут ему выполнить некоторые нормативные требования, относящиеся к эффективному использованию энергии. Пособие не является нормативным документом, и рекомендации, в нем содержащиеся, выполнять необязательно.

Пособие не претендует на полноту изложения, потому что в нем описаны лишь некоторые технические решения и инженерные приемы, которые успешно решают различные задачи по эффективному использованию энергии, в то время как другие решения и приемы не нашли здесь своего отражения. Было бы нерационально вводить в текст Пособия информацию, которая и без того известна большинству хорошо информированных читателей из старых учебников, новых нормативов и из последних проспектов ведущих мировых производителей энергосберегающей продукции.

В тексте Пособия читатель не найдет ни одной строчки, содержание которой перекликалось бы с широко известными постулатами, утверждающими и пропагандирующими популярные приемы энергосбережения. Но зато каждая строчка Пособия отражает реальный опыт исследования, проектирования, строительства и эксплуатации эффективных инженерных систем и устройств, накопленный Центром энергосбережения Киев ЗНИИЭП, и тот, кто ищет энергоэффективные решения при проектировании жилых домов, сможет этим опытом воспользоваться.

Любое энергосберегающее мероприятие требует затрат денежных средств, необходимых для его реализации. Популистские рекомендации типа ≪используйте солнечную энергию — она бесплатна≫ лишены практического смысла, потому что для извлечения тепловой энергии из бесплатных солнечных лучей нужно установить немало дорогих устройств. Поэтому большинство рекомендуемых Пособием технических решений оценивается не только по энергосберегающему эффекту, но и с учетом затрат, ценою которых этот эффект может быть достигнут.

Сегодня почти все жилые дома на Украине (а также и в России, здесь и далее по тексту,— прим. ред.) потребляют тепловую энергию, полученную из природного газа. О стоимости тысячи кубических метров природного газа можно узнать из любой газеты или из программы новостей, в то время как традиционное для техникоэкономических расчетов в энергетике понятие ≪условное топливо≫ не столь конкретно, особенно в части цены этого ≪топлива≫.

Поэтому для оценки энергетической эффективности энергосберегающего устройства используется критерий ≪сокращение потребления газа≫. Для тех, кто остается приверженцем традиционного критерия оценки, напомним, что 1000 м3 природного газа эквивалентно 1,143 т условного топлива. Вопросы, связанные со сжиганием природного газа в котлах или в других устройствах, в Пособии не рассматриваются, поскольку эти вопросы нормами проектирования жилых домов не регулируются.

С другой стороны, в Пособии сделан акцент на энергосберегающие устройства, не использующие природный газ, потому что именно эти устройства могут создать основу энергетически эффективных зданий будущего, в то время как бесценный и неотвратимо исчезающий из недр Земли природный газ не имеет перспективы дальнейшего широкого использования. В Пособии частично использованы материалы, ранее опубликованные в информационных сборниках КиевЗНИИЭП ≪Энергосбережение в зданиях≫ №1-28.

2. Способы уменьшения потребности в тепловой энергии

2.1. Уменьшение тепловой мощности системы отопления

2.1.1. Структура тепловой мощности

Нормы расчета тепловой мощности системы отопления [2] требуют учета факторов: а. величины теплового потока через ограждающие конструкции здания; б. потерь теплоты на нагревание вентиляционного воздуха; в. дополнительных потерь теплоты участками наружных стен, расположенными непосредственно за радиаторами, а также трубопроводами, прокладываемыми в неотапливаемых помещениях; г. дополнительного теплового потока от радиаторов с фактической поверхностью теплоотдачи, превышающей расчетное значение в связи с округлением числа секций; д. нормативной надбавки к величине тепловой мощности, введенной в связи с требованием об установке на подводке к отопительному прибору термостатического клапана. Влияние каждого из этих факторов на величину тепловой мощности системы отопления различно, и для многоэтажных жилых домов, проектируемых согласно действующим нормам теплозащиты [3]. Это влияние иллюстрируется рис. 1.

2.1.2. Уменьшение роли надбавок

Менее всего влияют на тепловую мощность системы отопления факторы В и Г, составляющие в сумме около 9%.Уменьшить влияние этих факторов можно путем усиленной изоляции теплопроводов, прокладываемых в неотапливаемых помещениях, а также при установке тепловых экранов-отражателей за радиаторами, установленными у наружной стены.

Кроме того, рекомендуется применять отопительные приборы, смежные типоразмеры которых мало отличаются друг от друга по поверхности теплоотдачи. Например, обогрев помещений секционными радиаторами с номинальной тепловой мощностью одной секции 160 Вт потребует меньше тепла, чем потребовалось бы в том случае, если бы в тех же помещениях устанавливались радиаторы с более мощными (например, 185 Вт) секциями.

Как правило, радиаторы, составленные из менее мощных секций, будут дороже, но, несмотря на это, они находят все более широкое применение, и более высокая их эффективность наряду с улучшенным дизайном этому способствуют. Рациональное проектирование позволит сократить влияние факторов В и Г в 2–2,5 раза. Более заметную роль в формировании величины тепловой мощности отопительной системы играет фактор Д. Десятипроцентная надбавка к теплопотерям, связанная с применением радиаторных термостатическихклапанов (РТК),была введена в украинские нормы [2] одновременно с требованием об обязательном использовании РТК при проектировании систем отопления. Логика этой надбавки исходила из стремления предоставить радиаторным термостатам более широкое поле активной деятельности.

Если бы эта надбавка не была введена, то при совершенно неудовлетворительной (в то время) нормативной температуре воздуха помещения 18°С все термостатические клапаны в процессе эксплуатации постоянно оставались бы в статически устойчивом положении ≪открыто≫. Надо сказать, что десятипроцентная надбавка к теплопотерям практически мало что изменила.

При отсутствии квартирных теплосчетчиков, жители по-прежнему предпочитают регулировать температуру в своих жилищах свежим воздухом из окна, в то время как РТК остаются в открытом положении. Теперь, когда нормативная температура для большинства помещений жилого дома установлена на уровне 20–22°С, нормативную надбавку к теплопотерям на РТК следовало бы отменить.

Нельзя же, в самом деле, создавать условия для обязательного перерасхода тепла в надежде, что работой РТК этот перерасход, возможно, будет устранен.При таком подходе ни о каком энергосбережениипосредством РТК не может идти речь. Но пока нормы не изменены, фактор Д остается незыблемым. Вместе с тем, новыми нормами [1] уточнено, что в некоторых случаях РТК проектировать не нужно.

Это касается радиаторов на лестничных клетках и некоторых помещениях вспомогательного назначения. Особо следует отметить, что этими нормами в жилище второй категории (социальном) допускается проектировать однотрубные системы отопления с ручными полнопроходными шаровыми кранами в радиаторных узлах с замыкающими участками при условии, что эти системы будут запроектированы с пофасадным автоматическим регулированием.

Это положение новых норм позволит строить более дешевое жилище для малообеспеченных граждан, а необходимый энергосберегающий эффект при этом будет достигнут средствами не менее эффективными, чем РТК, но простыми и более надежными. Стоит еще раз напомнить, что для помещений, в которых отсутствуют РТК, десятипроцентную надбавку к теплопотерям вводить не нужно.

2.1.3. Уменьшение тепловых потерь ограждающими конструкциями

Весомый вклад в тепловую мощность системы отопления вносят тепловые потери здания через ограждающие конструкции (рис. 1— фактор А). Нормами проектирования [3] установлены минимальные допустимые величины термического сопротивления стен, окон и покрытий жилого дома, и проектные величины обычно близки к нормативным. Вместе с тем, постоянный рост цен на энергоносители побуждает к усилению теплозащитных свойств ограждений зданий, продолжительность эксплуатации которых на порядок выше тех отрезков времени, на которые распространяются самые смелые экономические прогнозы.

Поэтому грамотный заказчик** может потребовать от проектировщика рассчитать не минимально допустимый, а оптимальный слой утеплителя с учетом нынешних и возможных в будущем цен на энергоносители. Рассмотрим несколько примеров рационального подхода к проблемам утепления строящихся жилых домов.

Задача первая. Для утепления стены проектом предусмотрен утеплитель с коэффициентом теплопроводности 0,040 Вт/(м•°С).Теплотехническим расчетом установлено, что при толщине утеплителя 60 мм термическое сопротивление стеновой конструкции составляет 2,52 м2•°С/Вт, что удовлетворяет требованиям [3]. Заказчик предполагает, что через 5–7 лет природный газ будут продавать по цене $500 за 1000 м3,и попросил проектировщика оценить целесообразность увеличения толщины утеплителя.

После утолщения утеплителя на один сантиметр термическое сопротивление стены будет равно: 2,52 + 0,01/0,04 = 2,77 м2•°С/Вт, а тепловые потери участка стены площадью 1 м2 при расчетной разности температур воздуха помещения и наружного 42°С сократятся при этом на: (1/2,52 – 1/2,77) •42 = 1,5 Вт. Сокращение годового теплопотребления ∆Q согласно [4] можно рассчитать по формуле: ∆Q = 0,0864•1,5•10–3•3572/42 = 0,011 ГДж = 0,0026 Гкал, где 3572 — расчетное количество градусо-суток отопительного периода для г. Киева.

При теплотворной способности природного газа 0,008 Гкал/м3 утолщение слоя утеплителя на 1 см позволит сократить потребность в газе на: 0,0026/(0,8•0,008) = 0,41 м3/год в расчете на 1 м2 площади стены (величина 0,8 —коэффициент потерь). Выполненные таким же способом расчеты показывают, что сверхнормативное утолщение (т.е. утолщение, в результате которого термическое сопротивление стены превысит нормативную величину 2,5 м2•°С/Вт) слоя утеплителя на 2–6 см приводит к результатам, показанным на рис. 2.

Решение о том, увеличивать или не увеличивать толщину сверхнормативного слоя утеплителя должен теперь принять заказчик. Если он предполагает, что стоимость природного газа возрастет до $500*** за 1000 м3, то лишний 1 см утеплителя позволит ему в перспективе экономить: 0,4• (500/1000) = 0,2 $/год на каждом квадратном метре стены, а лишние 2 см— примерно $0,38.

Если один квадратный метр утеплителя толщиною 2 см стоит около $1, то дополнительные затраты заказчика на сверхнормативное утепление окупятся менее чем через три года, и в течение всего срока эксплуатации построенного дома дополнительный теплоизоляционный слой будет приносить доход владельцу.

Задача вторая. Производитель высокотехнологичных окон со стеклопакетами, наполненными инертным газом и выполненными из стекол, покрытых теплозащитной пленкой, предлагает заказчику свою продукцию. Теплотехнические испытания этих окон зафиксировали величину их термического сопротивления, равную 0,7 м2•°С/ Вт, что на 0,2 выше нормативного значения. Заказчик обратился к проектировщику с просьбой оценить экономический эффект от применения энергетически эффективного окна, исходя из перспективной цены природного газа 500$/1000 м3.

Пользуясь методом, подробно изложенным в предыдущем примере, определим, что тепловые потери участка окна площадью 1 м2 при расчетной разности температур 42°С сократятся на: (1/0,5 – 1/0,7) •42 = 24 Вт. Сокращение годового теплопотребления составит при этом: 0,0864 •24•10–3•3572/42 = 0,176 ГДж = 0,042 Гкал, а потребность в газе сократится: 0,042/(0,9•0,008) = 5,84 м3/год в расчете на 1 м2 площади окна.

При заданной перспективной цене природного газа ежегодная экономия средств на каждом квадратном метре окна составит 2,92 $/год. Заказчику остается лишь сопоставить последнюю цифру с превышением стоимости 1 м2 энергоэффективного окна над стоимостью обычного окна, обеспечивающего нормативный уровень теплозащиты.

Если это превышение составляет, например, около 30 $/м2, то десятилетний срок окупаемости дополнительных инвестиционных затрат может быть оценен заказчиком как приемлемый с учетом того, что срок службы этого окна должен быть намного продолжительнее.

Задача третья. Условия предыдущего примера уточняются. Отопление дома предполагается выполнить с использованием теплового насоса, стоимость которого, отнесенная к одному киловатту тепловой мощности, оценивается величиной $1000. В предыдущем примере было рассчитано, что теплопотери энергоэффективного окна уменьшаются на 24 Вт/м2.

Это означает, что тепловой насос в доме с такими окнами может быть менее мощным, а его стоимость будет меньше, причем каждый квадратный метр окна снизит стоимость теплового насоса на $24.В этом случае превышение стоимости энергоэффективного окна над окном обычным в 30 $/м2 приведет к относительному удорожанию всего на 30 – 24 = 6 $/м2, и срок окупаемости такого окна с учетом перспективной цены газа составит около двух лет.

В целом, при сверхнормативном утеплении ограждающих конструкций тепловая мощность отопительной системы жилого дома может быть уменьшена на 10–15%.

2.1.4. Уменьшение тепловых потерь с вентиляционным воздухом

Нормативный однократный воздухообмен в жилом доме по существу избыточен, особенно в период стояния минимальных температур наружного воздуха, во время которого и рассчитывают тепловую мощность отопительной системы. Опыт других стран подтверждает это (табл. 1). Сохранение действующего на Украине высокого уровня нормативного воздухообмена связано с ограниченными возможностями систем газоснабжения при пиковых тепловых нагрузках.

При низких давлениях газа в газопроводе не удается поддерживать расчетные температуры теплоносителя в системах отопления, и пониженный относительно нормативных значений уровень воздухообмена в некоторой степени сглаживает проблемы, связанные с недостаточными температурами на поверхности отопительных приборов. Теперь уже ясно, что проблемы с газоснабжением на Украине со временем будут усугубляться, и по этой причине вводить у нас европейские нормативы кратности воздухообмена не имеет смысла.

Таким образом, уменьшить нормативные потери тепла с вентиляционным воздухом невозможно, если не применить рекуперативную приточно-вытяжную вентиляцию. Рекуперативные теплообменники, в которых происходит обмен теплом между вытяжным и холодным приточным воздухом, широко применяются в центральных системах приточновытяжной вентиляции зданий различного назначения.

Однако, применение центральных систем вентиляции в многоэтажных жилых домах связано со множеством различных проблем (излишняя энергоемкость, потеря полезной площади, занятой воздуховодами, шум, возможность переноса бактерий, сложность распределения воздуха по помещениям), не позволяющих рекомендовать эти системы к применению в современных проектах.

Кардинально решить задачу уменьшения потерь тепла с вентиляционным воздухом в жилых домах возможно, применив новое устройство, получившее название ТеФо (теплая форточка).ТеФо — это устройство, обеспечивающее воздухообмен в комнате и теплообмен между воздухом, покидающим эту комнату, и поступающим в нее свежим воздухом. В основу конструкции ТеФо положены принципы создания теплообменных аппаратов ТТАИ с высокой плотностью теплового потока.

Они состоят из тонкостенных трубок периодического профиля, выполненных из нержавеющей стали и собранных, благодаря особой технологии, в чрезвычайно плотный пучок. ТеФо состоит из двух осевых вентиляторов— приточного и вытяжного, встроенных в пластмассовый корпус, и теплообменной поверхности, собранной таким образом, что вытяжной воздух движется по межтрубному пространству, в то время как свежий воздух перемещается по трубкам.

Установка ТеФо схематически показана на рис. 3. Удобнее всего располагать ТеФо под окном или в специальной нише для скрытой установки. Во время теплофизических исследований образцов ТеФо в климатической камере КиевЗНИИЭП при температуре –24°С в холодном отсеке эффективность теплообмена была зафиксирована на уровне 71–73%. Последующие натурные испытания при температурах наружного и внутреннего воздуха –26°С и +18,5°С и относительной влажности воздуха в помещении 70% показали, что конденсат, образующийся в контуре вытяжного воздуха на поверхности теплообменных трубок периодического профиля, в осадок не выпадает и свободно уносится наружу. С 2005 г. ТеФо четырех моделей серийно выпускается предприятием ≪Теплообмен≫ (г.Севастополь).Технические характеристики аппаратов представлены в табл. 2.

2.1.5. Возможная структура тепловой мощности

Следуя рекомендациям, изложенным в предыдущих разделах Пособия, можно запроектировать жилой дом таким образом, что тепловая мощность его отопительной системы будет почти вдвое ниже той величины, которую обычно показывают в проектах, выполняемых по минимальным требованиям действующих норм (рис. 4). В новой структуре тепловой мощности доля трансмиссионных тепловых потерь будет преобладающей, что в полной мере будет отвечать логике формирования тепловой нагрузки.

2.2. Рациональное потребление тепла отопительной системой

2.2.1 Рычаги управления рациональным теплопотреблением

Есть только два рычага рационального потребления тепловой энергии.

Первый рычаг — стимулирование энергосберегающего поведения жителей. Если у жителей не будет желания экономно расходовать энергию, потребляемую в доме, то самые совершенные технические средства, предусматриваемые проектом, работать не будут. Оставив за рамками этого пособия чисто воспитательные и просветительские методы стимулирования бережного отношения кэнергии, сосредоточимся далее на технических средствах коммерческого учета теплопотребления.

Второй рычаг — средства автоматического регулирования систем, использующих тепловую энергию. Еще недавно главной проблемой использования автоматики в жилых домах была скудность имеющихся в наличии средств регулирования. Нынешнее разнообразие этих средств породило новые проблемы, связанные с выбором наиболее рациональных технических решений.

2.2.2. Коммерческий учет теплопотребления

В соответствии с действующими нормами устраивать коммерческий учет обязательно только в тепловом пункте жилого дома. Квартирные теплосчетчики могут предусматриваться по заданию на проектирование. При отсутствии в системе отопления квартирных теплосчетчиков, счета на оплату отопления распределяются между владельцами квартир пропорционально занимаемой ими площади.

Такой порядок лишь в некоторой степени способен стимулировать энергосберегающее поведение жителей. Квартирные системы отопления рекомендуется проектировать с теплосчетчиками на квартирных вводах системы отопления. На рис. 5 показан пример проектного решения двух квартирных вводов, расположенных в одном шкафу, со счетчиками тепла, включающими в себя расходомеры4 с импульсным выходом, термометры сопротивления 5, установленные на подающем и обратном трубопроводах, и тепловычислители 6.

Шкаф с теплосчетчиками обычно устанавливают в коридорах общего пользования. Квартирную систему отопления подключают к стоякам через узел ввода, от которого теплоноситель подается к радиаторам по трубам, скрыто прокладываемым в подготовке пола. В отличие от теплосчетчиков, устанавливаемых в тепловых пунктах, расходомеры квартирных счетчиков тепла устанавливают только на одном из трубопроводов, обычно на обратном.

Кроме теплосчетчика в состав квартирного ввода входят запорная арматура, термометры, фильтр, а также балансировочный клапан, который служит для гидравлической увязки квартирных отопительных систем, каждая из которых может иметь разное гидравлическое сопротивление. Счета на оплату тепловой энергии владельцами квартир, оборудованных теплосчетчикам и, должны включать в себя кроме стоимости тепловой энергии, использованной в квартирной системе отопления, часть стоимости тепла, использованного для отопления помещений общего пользования (лестничныхклеток, коридоров, лифтовых холлов и т.п.).

Для определения этой части используют методику, согласованную с владельцами квартир жилого дома. Обычно для этого используют показания приборов учета, установленных в тепловом пункте, а также сумму показаний квартирных теплосчетчиков и распределяют дополнительные затраты пропорционально площади квартир дома. Как видим, несмотря на возможность применения для квартирных систем точных приборов учета, сумма платежей за отопление определяется методом вычислений, в которых точность показаний приборов нивелируется влиянием факторов, от точности приборов не зависящих.

К тому же, сама по себе точность определения расходов тепла в данном случае грешит нелогичностью, поскольку вынуждает платить больше владельцев угловых квартир, а также квартир, расположенных под крышей многоэтажного дома, не потому, что они расходуют лишнюю энергию, а только потому, что им такие квартиры достались. В этих условиях нет нужды стремиться к высокой точности измерения расходов тепла в квартирных системах, и квартирный ввод, показанный на рис. 5,можно упростить, применив в нем расходомеры без импульсных выходов.

В этом случае датчики температуры и тепловычислитель не устанавливают, а счета на оплату за отопление формируют, используя показания приборов учета, установленных в теплопункте, и распределяя общую сумму платежа пропорционально показаниям квартирных расходомеров. Это техническое решение не нарушает принципов стимулирования энергосберегающего поведения жителей, но упрощает квартирный ввод и систему расчетов с жителями.

Замена теплосчетчиков расходомерами в квартирных вводах целесообразна только при применении двухтрубных квартирных систем с радиаторными термостатическими кранами (РТК) или при однотрубных системах с локальными (на квартиру) регуляторами, изменяющими расход теплоносителя соответственно нагрузке.

В системах отопления с вертикальными стояками возможно устройство квартирного коммерческого учета путем установки на каждом отопительном приборе специальных испарительных или электронных устройств, фиксирующих величину, пропорциональную разности температур на поверхности радиатора и в воздухе помещения. При неизменной поверхности радиатора и коэффициенте его теплоотдачи фиксированная этими устройствами величина будет всегда пропорциональна величине теплового потока, направленного от поверхности радиатора в помещение.

Это свойство используют для вычисления коэффициентов, при помощи которых формируют счета на оплату, распределяя измеренное теплосчетчиком теплового пункта количество тепла между потребителями.Такой метод широко применяется в некоторых европейских странах, например, в Германии. (Продолжение — в следующем номере).

* Пособие разработано в рамках программы КиевЗНИИЭП по разработке серии пособий по проектированию кДБН В.2-2-15–2005 ≪Жилые здания.Основные положения≫. * Пособие разработано в рамках программы КиевЗНИИЭП по разработке серии пособий по проектированию кДБН В.2-2-15–2005 ≪Жилые здания. Основные положения≫. ** Здесь речь не идет о строительно-инвестиционных компаниях, в задачу которых входит построить дом и продать квартиры. Таких заказчиков эксплуатационные расходы, как правило, не интересуют. *** Мировая цена на природный газ за предшествующие пять лет (2000–2005 гг.) выросла вдвое, и кна чалу 2006 г. она превысила 200 $/1000 м3. Если темпы роста цен сохранятся, то через семь лет цена на газ может достигнуть уровня 500 $/1000 м3. В то же время, максимальная цена газа не должна превысить отметку600–700$, потому что в этом случае газ станет дороже электрической энергии, цена на которую будет тоже расти, но не столь быстро. Большая часть электрической энергии на Украине вырабатывается не на природном газе, а на ядерном топливе и на энергетических углях.

  1. ДБН В2.2-15–2005. Жилые здания. Основные положения.
  2. СНиП 2.04.05–91.Отопление, вентиляция и кондиционирование, с изм. 1 и 2.
  3. СНиП II-3–79.Строительная техника, с изм. 1.
  4. Пособие по проектированию систем водяного отопления кСНиП 2.04.05–91.Отопление, вентиляция и кондиционирование.— изд. КиевЗНИИЭП.— 2001.
Комментарии
  • В этой теме еще нет комментариев
Добавить комментарий

Ваше имя *

Ваш E-mail *

Текст комментария